#1 Skrevet November 4, 2007 Hei! Har kjøpt og montert tåkelys på min 2001 Golf IV TDI. Men lurer på et par ting.... det var ikke tåkelys orginalt i hovedlysa (nå har jeg tåkelys i hovedlysa siden jeg oppgraderte til linselykter med bi-xenon). Spørsmålet er da om ledninger ligger klart til tåkelys i ledningsnettet, og at det bare er å bytte bryteren og vips blir det lys? Eller må jeg trekke nye ledninger til tåkelysa inn i bilen for å koble de på den nye bryteren? Lurer altså på om jeg kan stjele strøm fra ledningsnettet ved lyktekontakten og ned til kurvene i fangeren! Ser også på den nye bryteren at det står masse bokstaver etc under stikkene... hva er isåfall tåkelys koden her? Så.... fra det ene til det andre hvordan får jeg ut den gamle bryteren? Er det bare rå makt rett ut eller må det løsnes noen plasser? Alle svar tas imot med stor takk! 0 Del dette innlegget Lenke til innlegg Del på andre sider Flere delingsalternativer...
#2 Skrevet November 4, 2007 Når bryteren skal ut, så er det faktisk veldig enkelt! du setter den i parklys stilling og dytter den inn, og vrir til venstre. mener det var sånn, ikke brekk til og ødelegg den, Les på vwvortex er vel 50 DIY å lese der om installasjonen. hehe BTW, hva koster de lyktene? er de orginale? 0 Del dette innlegget Lenke til innlegg Del på andre sider Flere delingsalternativer...
#3 Skrevet November 4, 2007 Nei er ikke orginale lykter. Betalte vel 1900 spenn for de. 400 for tåkelysa ellerno... syns det blei pent jeg Men er det klart i ledningsnettet da??? 0 Del dette innlegget Lenke til innlegg Del på andre sider Flere delingsalternativer...
#4 Skrevet November 8, 2007 Er det noen som vet om ledningen til tåkelys ligger klart i ledningsnettet på en Golf IV 01 som ikke har tåkelys orginalt? 0 Del dette innlegget Lenke til innlegg Del på andre sider Flere delingsalternativer...
#5 Skrevet November 9, 2007 Det tviler jeg på. Må nok koble på vanlig måte med relè. Enten med uorg. ekstra bryter, eller om du har org. bryter med tåkelys funk. så bruker du en av kontaktene NSL eller SL(tror det er betegnelsen for tåkelys foran og bak) En av dem bør være opptatt(tåkebaklys). Den orginale bryteren får du ut med å trykke den innover i AV stilling og vri til parklys. 0 Del dette innlegget Lenke til innlegg Del på andre sider Flere delingsalternativer...
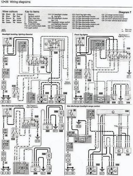
#6 Skrevet November 9, 2007 Har kopiert koplingsskjemaet som omhandler tåkelyskretsen: vinke : . bildet ble så stort at det ikke passer på siden her: bh : , men send meg en pm. så kan jeg sende det på mail til deg: smil : . sett bryteren i 0 stilling, trykk inn, vri mot høyre og trekk den ut. skjema. (litt utydlig pga redusert oppløsning) 0 Del dette innlegget Lenke til innlegg Del på andre sider Flere delingsalternativer...
#7 Skrevet November 11, 2007 PM er sendt! Har koblet tåkelysa opp med bryter som fulgte med tåkelyssettet og ettermontert 6000K Xenon i dem, samme som jeg har i nær og fjernlys. Er fornøyd med resultatet! 0 Del dette innlegget Lenke til innlegg Del på andre sider Flere delingsalternativer...
#8 Skrevet November 11, 2007 PM motatt og mail er sendt. 0 Del dette innlegget Lenke til innlegg Del på andre sider Flere delingsalternativer...
#9 Skrevet November 11, 2007 Mail er motatt. Takk! 0 Del dette innlegget Lenke til innlegg Del på andre sider Flere delingsalternativer...
#10 Skrevet November 13, 2007 Det tviler jeg på. Må nok koble på vanlig måte med relè. Enten med uorg. ekstra bryter, eller om du har org. bryter med tåkelys funk. så bruker du en av kontaktene NSL eller SL(tror det er betegnelsen for tåkelys foran og bak) En av dem bør være opptatt(tåkebaklys). Den orginale bryteren får du ut med å trykke den innover i AV stilling og vri til parklys. Det er NL på bryteren! Det er nå montert i min bil og det funka utmerket! Takk for alle svar 0 Del dette innlegget Lenke til innlegg Del på andre sider Flere delingsalternativer...