#1 Skrevet Mai 10, 2008 Heisann! Temperaturen på kjølevæska ligger rundt 90ºC ved kjøring, men ved tomgang stiger den raskt opp mot ca 100ºC før vifta slår inn. Tenkte jo at dette var pga av den temperaturbryteren/sensoren som sitter på radiatoren, så jeg tok ut den trepola kontakten som går til den og koblet med en lask, og da går vifta på begge hastigheter. Byttet da denne bryteren/sensoren, men det hjalp ikke. Trodde det kunne være noe galt med den nye, så nå har jeg byttet til enda en ny, men vifta slår fortsatt ikke inn før ved ca 100ºC. Denne bryteren/sensoren funger vel slik at vifta slår inn med halv fart på 95ºC og slår seg av når den har kjølt ned til 84ºC, og når temperaturen når temperaturen når 102ºC slår vifta inn med full fart og kjøler ned til 91ºC. Når jeg parkerte bilen istad var temperaturen ca 100ºC, skrudde av tenninga og gikk ut og nappet ut ledningen, tenkte jeg kansje ikke hadde fått satt i skikkelig. Da startet vifta, slik den skal gjøre når tenninga er av og motoren er veldig varm. Hva er det som styrer denne funksjonen, er det en slik sensor til ett sted, og kan det være der problemet ligger?? Satt i kontakten igjen og startet bilen, lot den stå på tomgang, og vifta slo inn på 100ºC.. Termostaten er ny, sensoren som gir signal til temperaturmåleren i dashbordet er ny, alle slanger til og fra radiatoren er varme, så radiatoren er ikke tett.. Noen som har vært borti det samme og har noen tips til hva det kan være?? EDIT: Bilen det er snakk om er en Audi 80 2.0E 1995 modell. 0 Del dette innlegget Lenke til innlegg Del på andre sider Flere delingsalternativer...
#2 Skrevet Mai 12, 2008 Ingen som har noen idè om hva det kan være? Kan jeg kansje ha vært så uheldig at begge de nye bryterene/sensorene er defekte?? Igår slo vifta inn ved ca 95ºC, men det var etter at jeg skrudde av motoren, og da gikk den på halv hastighet. Når jeg startet igjen like etterpå skrudde vifta seg av, og temperaturen fortsatte å stige til litt over 100ºC før vifta slo seg på, da med full hastighet.. Hva er det som styrer funksjonen som gjør at vifta slår seg på etter at tenningen er av? 0 Del dette innlegget Lenke til innlegg Del på andre sider Flere delingsalternativer...
#3 Skrevet Juni 1, 2008 Ingen som har vært borti det samme problemet? 0 Del dette innlegget Lenke til innlegg Del på andre sider Flere delingsalternativer...
#4 Skrevet Juni 1, 2008 Er samma driten på min og, bare at min ikke funker i det hele tatt!!! Eg blir så steike forbanna altså.. Var litt rart at den ville gå på fullt da og ikke halvt... kan det være noe med releet tro? (Det heter 272 i bilen min ihvertfall) 0 Del dette innlegget Lenke til innlegg Del på andre sider Flere delingsalternativer...
#5 Skrevet Juni 1, 2008 Har samme trøbbel på min 91 passat Kjølevifta skal vistnok også styres over en til tempsensor på motoren en plass, men vet ikke eksakt hvilken det er. Har selv bytta føleren i radiatoren uten at det ble bedre. Skal prøve å forske litt på dette. 0 Del dette innlegget Lenke til innlegg Del på andre sider Flere delingsalternativer...
#6 Skrevet Juni 1, 2008 Hmmm?? Kan jo kansje være releet, da den går med motor av, tenning på, men ikke med motor igang. Skal koble den med en lask når motor går og se om den starter da. Om den ikke starter da er det vel mest sannsynlig releet. Er relativt irriterende ja, heldigvis bruker jeg bilen minimalt så lenge det er vær til å sykle 0 Del dette innlegget Lenke til innlegg Del på andre sider Flere delingsalternativer...
#7 Skrevet Juni 1, 2008 En del av disse bilene kjører strømmen til vifta gjennom en motstand som skaper de forskjellige hastighetene. Hvis det er brudd i denne vil den kun gå på full fart. Motstanden er ca 7,5x15cm. Følg ledningeb fra vifta 0 Del dette innlegget Lenke til innlegg Del på andre sider Flere delingsalternativer...
#8 Skrevet Oktober 7, 2008 Gir denne en liten bumb! Bruker knapt bilen, så har helt glemt problemet. Kobla til med en lask istad med motor igang, vifta går da på begge hastigheter. Da kan jeg vel med sikkerhet utelukke releet? Ettersom vifta går etter at tenninga er av, men motoren er varm, må den jo få strøm fra ett sted. Har prøvd å koble med lask med tenning av, da starter den ikke.. Kan det være en jordingsfeil som forårsaker dette? Skal prøve å få sett nærmere på dette i helgen, men trenger litt tips her. 0 Del dette innlegget Lenke til innlegg Del på andre sider Flere delingsalternativer...
#9 Skrevet Oktober 7, 2008 er det samme som på rs2 sitter det en motstand bak fangeren ved venstre forrhjul som kan ryke. har byttet denne to ganger og da går vifta bare på den hastigheten som ikke har ryki. 0 Del dette innlegget Lenke til innlegg Del på andre sider Flere delingsalternativer...
#10 Skrevet Oktober 7, 2008 Ok, takk for tipset. Dette er kansje den samme som Roger nevner? Hva koster noe slikt da? 0 Del dette innlegget Lenke til innlegg Del på andre sider Flere delingsalternativer...
#11 Skrevet Oktober 8, 2008 er denne jeg mente. kosta vel rundt 1500kr tror jeg på møller 0 Del dette innlegget Lenke til innlegg Del på andre sider Flere delingsalternativer...
#12 Skrevet Oktober 8, 2008 Ok, takk for tipset. Dette er kansje den samme som Roger nevner? 0 Del dette innlegget Lenke til innlegg Del på andre sider Flere delingsalternativer...
#13 Skrevet Oktober 10, 2008 (endret) Da har jeg kommet litt nærmere en løsning på problemet! Var nettop hos Nordlie Auto, det lokale Audi-verkstedet, og fikk de til å sjekke opp i ETKA om det var en formotstand til radioatorvifta på bilen min. Svaret var både ja og nei. Det sitter ikke en slik en som er avbildet i tråden her, den var mest sannsynlig bare på biler med klimaanlegg. Men det fantes en formotstand som satt på biler med behov for økt kjølekapasitet. De stussa litt på at dette satt på bilen min, men det gjorde mest sannsynlig det, uvisst av hvilken årsak. Denne sitter festet i en braket på undersiden av ramma til radiatorviftene. Skal sjekke om jeg har dette i morgen. Kostet cirka 300 kroner, bestillingsvare fra Tyskland. Grunnen til at vifta slår inn på trinn 1 (eventuelt trinn 2 om motor er over 102ºC) etter at motoren er skrudd av, er at det sitter en sensor ett sted ved luftinntaket som måler lufttemperatur, og sørger for såkalt "afterrun" på radiatorviftene ved behov for kjøle ned motoren etter at tenningen er skrudd av. 0 Del dette innlegget Lenke til innlegg Del på andre sider Flere delingsalternativer...
#14 Skrevet Oktober 18, 2008 Da har jeg lett med en enorm iver etter å finne ut om jeg hadde denne formotstanden, men skuffelsen var enorm når jeg fant ut at jeg ikke hadde det.. Fulgte ledningene fra sensoren, går rett til sikringsboksen. Kan jo hende det er dårlig kontakt, så når jeg tar ut kontakta til sensoren og prøver er det kontakt, men når den står i sensoren er det ett brudd ett sted? Skal sjekke dette litt nærmere, prøve å vri litt på ledningene mens vifta er koblet på. 0 Del dette innlegget Lenke til innlegg Del på andre sider Flere delingsalternativer...
#15 Skrevet Oktober 18, 2008 let opp koblingsskjema og finn ut hva det er som styrer strøm ut til sensoren i radiatoren, evt. legg ut her så skal jeg se på til deg. 0 Del dette innlegget Lenke til innlegg Del på andre sider Flere delingsalternativer...
#16 Skrevet Oktober 18, 2008 Skannet inn det jeg fant av koblingsskjemaer jeg antar er til radiatorvifta. Har det bare på tysk, men håper du skjønner det. Kan eventuelt prøve å skaffe det fra audi verkstedet på mandag. 0 Del dette innlegget Lenke til innlegg Del på andre sider Flere delingsalternativer...
#17 Skrevet Oktober 18, 2008 ..... 0 Del dette innlegget Lenke til innlegg Del på andre sider Flere delingsalternativer...
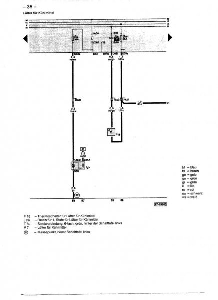
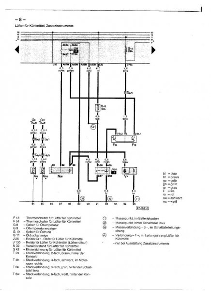
#18 Skrevet Oktober 18, 2008 Om du ser på siste bladet, er V7 motoren på viften? èn rød/sort ledning inn på den pluss jord/brun leder? F54 og F18 er vel termobryteren i radiatoren. Slik jeg tror det er: Full fart, da legger F54 inn og du får strøm direkte til viften. Mellomstillet, går via rele 11/j28 i sikringsboks, så til motstand N39 før den går til viften. Prøv å følg linjene og mål spenning, skulle vel finne ut av hvor bruddet er til slutt da. 0 Del dette innlegget Lenke til innlegg Del på andre sider Flere delingsalternativer...
#19 Skrevet Juli 30, 2011 Ble det en løsning på problemet? Har samme symptomene. Har byttet sensor i radiator og testet en annen formotstand. 0 Del dette innlegget Lenke til innlegg Del på andre sider Flere delingsalternativer...