Vifta på Golfen går ikke!!!

Anbefalte innlegg

Har litt trøbbel med vifta på min 89mod Golf II!!

Har skjelden hørt a vifta har snurra, og motoren blir meget varm!

Hva kan det være? Temp. føleren kansje?? Det lyset i dashen bak temp. viseren lyser av og til når jeg tuter... Hmm...

Del dette innlegget


Lenke til innlegg
Del på andre sider

Opprinnelig postet av Christoffer Rosmo

Har litt trøbbel med vifta på min 89mod Golf II!!

Har skjelden hørt a vifta har snurra, og motoren blir meget varm!

Hva kan det være? Temp. føleren kansje?? Det lyset i dashen bak temp. viseren lyser av og til når jeg tuter... Hmm...

 

Det kan godt være at temp.giveren er gåen.. Den sitter nederst på radiatoren på den sia som batteriet sitter på... Du kan nappe ut kontakten og kortslutte mellom 2 av punktene.. Går vifta da er det nok giveren som har tatt kvelden.. Har byttet den på et par golfer...

Del dette innlegget


Lenke til innlegg
Del på andre sider

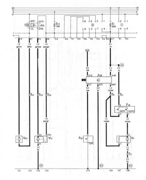
Skjema klippet ut av håndbok. V7 er viftemotor og F18 er termostaten.

kjøl3_web.jpg

Del dette innlegget


Lenke til innlegg
Del på andre sider

Ok, det var det jeg hadde trodd. Den fungerer av og til. hehe.. Må vell få taki en ny føler.

 

Takk for svarene!

Del dette innlegget


Lenke til innlegg
Del på andre sider



VACN 2018- Powered by Invision Community

Bli medlem
×

Viktig informasjon

Vi har plassert informasjonskapsler/cookies på din enhet for å kunne vise siden slik vi har utviklet den.
Godtar du ikke dette, må du avslutte bruken og forlate vårt nettsted, ellers vil VACN anta du aksepterer dette.