#1 Skrevet Juni 30, 2009 (endret) Jeg har hatt ett problem med instrumentene mine ei stund. Det hele begynte før jul når jeg var ute og kjørte og plutselig sluttet speedometer, turteller, bensinnål og vanntempnål å virke i instrumentpanelet. Har ikke merket noe til varsellamper, men håndbremslampa lyser(dette er en annen feil: rolleyes) I forkant av feilen ble instrumentpanelet byttet på merkeverksted så jeg leverte naturligvis bilen dit for at de skulle se om det var dårlig kontakt i kontaktene. Det viste seg og ikke være det(ifølge de, jeg har ikke tatt opp å sett selv). De trodde det kunne være brytern i tenningslåsen som var ødelagt. Jeg byttet IKKE denne da siden økonomien var på feil side.. Etter noen dager så var plutselig alt i orden igjen men nå mot sommern og i sommer har feilen kommet og gått, og nå virker de ikke mer i det hele tatt. Johan på Chipsenter haddde Vagcom i bilen etter den ble chippet rett etter jul. Da virket heller ikke instrumentene i bilen, men vi fikk signal i vagcom. Noen som vet hvordan man kontrollerer brytern i tenningslåsen, og om det kanskje kan være noen annen feil?? Det er passe irriterende uten speedometer på veiene: bh : 0 Del dette innlegget Lenke til innlegg Del på andre sider Flere delingsalternativer...
#2 Skrevet Juni 30, 2009 er det slutt stykke det er snakk om her tro. Vet disse kødder litt i 3erne. Tror det er greit å bytte denne, har aldri gjort det selv! 0 Del dette innlegget Lenke til innlegg Del på andre sider Flere delingsalternativer...
#3 Skrevet Juli 2, 2009 er det slutt stykke det er snakk om her tro. Vet disse kødder litt i 3erne. Tror det er greit å bytte denne, har aldri gjort det selv! Ja det kan være sluttstykket det er snakk om. Noen som vet hvordan det er å bytte dette? 0 Del dette innlegget Lenke til innlegg Del på andre sider Flere delingsalternativer...
#4 Skrevet Juli 2, 2009 Vet ikke om det er relatert, men har vært borti en Skoda Oktavia fra slutten av 90-tallet ihvertfall som det visstnok var et "vanlig" problem på. Der var det noe lodding inni selve speedometerhuset som var dårlig, og dette måtte enten da loddes på nytt eller bytte hele. Feilen kom og gikk akkurat som du beskriver på denne Skodaen også. 0 Del dette innlegget Lenke til innlegg Del på andre sider Flere delingsalternativer...
#5 Skrevet Juli 4, 2009 Jeg vet ikke om det Morten sier her er riktig. Var lite respons i denne tråden. Ingen som har noen anelse? 0 Del dette innlegget Lenke til innlegg Del på andre sider Flere delingsalternativer...
#6 Skrevet Juli 16, 2009 det er noe helvete å bytte da den lille delen er skrudd med den minste stjerneskruen du kan tenke deg og på den vanskeligste plassen .. ikke kjøp norsk bildele senter sin den er dårlig kjøp org regn med 2 3000 for job og delen 0 Del dette innlegget Lenke til innlegg Del på andre sider Flere delingsalternativer...
#7 Skrevet Juli 16, 2009 men jeg ville selv sjekket alle kontaktene bak sikringsboksen at de står godt i de kan for skli ut hadde problemer med det på min vr6 0 Del dette innlegget Lenke til innlegg Del på andre sider Flere delingsalternativer...
#8 Skrevet Juli 16, 2009 Nå er det en låse mekanisme bak på disse sikkringsboksen så er dette satt riktig så er det ingen sjans i helvete for at disse løsner. Hver kontakt har en tapp, og midt i sikkringsboksen bak sitter det en sak du dytter på, da går det plast bit over tappene på alle kontaktene og fysiskt låser de helt av. 0 Del dette innlegget Lenke til innlegg Del på andre sider Flere delingsalternativer...
#9 Skrevet August 10, 2009 Noen som har noen bilder av det sluttstykket?? Det begynte plutselig å virke en stund igjen frem til jeg hadde innbrudd og etter det så var det dødt igjen. Grenland auto virket ikke særlig interessert i å gjøre noe med saken så da får jeg heller feilsøke selv.. 0 Del dette innlegget Lenke til innlegg Del på andre sider Flere delingsalternativer...
#10 Skrevet September 18, 2009 Fortsatt har det ikke skjedd noe her.. Driver å lurer på giverfeil, men det er vel ikke samme giver for turtall og hastighet? Noen som vet hvor giverne sitter isåfall? Hadde gjort sett med VAGCOM for å se om dissa giverne gir noe signal der.. Noen som har?? 0 Del dette innlegget Lenke til innlegg Del på andre sider Flere delingsalternativer...
#11 Skrevet September 18, 2009 (endret) Går greit å bytte det sluttstykket selv. Har gjort jobben jeg. Eneste er at du bør kjøpe deg litt billig verktøy på biltema. Er en adapter-hylse på rattstammen som må av, og denne får du ikke av uten å skade den om du ikke har rett verktøy. 1) Av med ratt 2) Av med adapter-hylse (kan jo kjøpe ny og snitte av den gamle) 3) Av med hendler + koble ifra alt av el. 4) Nå kan du demontere hele tenningslås og bytte sluttstykke. Tenningslås er sannsynligvis festet med en m8 bolt uten 6-kant hode el.l. En sånn bolt som ikke kan skrues ut. Men litt lirking får du ut denne med en tang el.l. Jeg valgte å bruke en vanlig umbrako-bolt ved montering. Tar forbehold om feil, er noen år siden jeg gjorde dette. Som sagt, eneste problemet var den adapter-hylsa. Men med rett verktøy skal det ikke være noe problem å få den av. 0 Del dette innlegget Lenke til innlegg Del på andre sider Flere delingsalternativer...
#12 Skrevet September 18, 2009 Går greit å bytte det sluttstykket selv. Har gjort jobben jeg. Eneste er at du bør kjøpe deg litt billig verktøy på biltema. Er en adapter-hylse på rattstammen som må av, og denne får du ikke av uten å skade den om du ikke har rett verktøy. 1) Av med ratt 2) Av med adapter-hylse (kan jo kjøpe ny og snitte av den gamle) 3) Av med hendler + koble ifra alt av el. 4) Nå kan du demontere hele tenningslås og bytte sluttstykke. Tenningslås er sannsynligvis festet med en m8 bolt uten 6-kant hode el.l. En sånn bolt som ikke kan skrues ut. Men litt lirking får du ut denne med en tang el.l. Jeg valgte å bruke en vanlig umbrako-bolt ved montering. Tar forbehold om feil, er noen år siden jeg gjorde dette. Som sagt, eneste problemet var den adapter-hylsa. Men med rett verktøy skal det ikke være noe problem å få den av. Ser ganske riktig ut det der mer eller mindre 0 Del dette innlegget Lenke til innlegg Del på andre sider Flere delingsalternativer...
#13 Skrevet September 19, 2009 Noen som vet hvilken ledning som skal gi strøm derfra(fargekode)? Kunne jo vært greit å måle for å se om det fakisk er sluttstykket eller ikke.. 0 Del dette innlegget Lenke til innlegg Del på andre sider Flere delingsalternativer...
#14 Skrevet September 19, 2009 Tilleggsinformasjon som jeg ikke har tenkt på før i dag. Olje lampa virker heller ikke.. (Den skal vel blinke før bilen startes når tenninga er på? 0 Del dette innlegget Lenke til innlegg Del på andre sider Flere delingsalternativer...
#15 Skrevet September 21, 2009 Har vært ute og målt litt på tenningslåsen nå. Alle kontakter ser ut til å virke som de skal, bortsett fra en ledning(farge grå) som får spenning litt før den går over i vanlig posisjon. Jeg har ikke ACC kontakt i denne tenningslåsen så det er ikke noe slik. Ledningen som får spenning mister også spennningen når jeg vrir om nøkkelen i vanlig posisjon. Skal dette være slik? Ut i fra Haynes boka så skal ledningen gå mot elektriske speil og el soltak. Jeg har ikke el speil men el soltak.. Soltaket fungerer som det skal.. Noen som har ideer? 0 Del dette innlegget Lenke til innlegg Del på andre sider Flere delingsalternativer...
#16 Skrevet September 22, 2009 Dårlig med respons her.. Har drivi ute og fikla i dag også, og det ser ut til at tenningslåsen ikke har noen betydning for mitt problem. Det jeg derimot lurer på nå er hvor styringsenheten her sitter(merket 17 + i) Det virker som det kan være dårlig jording på denne siden alle enheter til "i-boksen" er ute av funksjon.. Hvertfall inbiller jeg meg det, eller tar jeg feil?? 0 Del dette innlegget Lenke til innlegg Del på andre sider Flere delingsalternativer...
#17 Skrevet September 22, 2009 Ble ikke bilen din klipt over noen ledninger da? dette skjedde vel etter det hehe da er det bare å kontakte møller da.. 0 Del dette innlegget Lenke til innlegg Del på andre sider Flere delingsalternativer...
#18 Skrevet September 23, 2009 Haha.. Ja.. det værste er at de faktisk virka en uke eller to frem til jeg hadde innbruddet! Har kommet og gått slik hele tida, og det vet de desverre på verkstedet antar jeg 0 Del dette innlegget Lenke til innlegg Del på andre sider Flere delingsalternativer...
#19 Skrevet September 23, 2009 Har en 96 Variant som hadde det samme problemet. Starter av og til og lukter litt svidd. Speedometeret fungete ikke,hånbrekklampa lyste konstant, tripteller lysta svakt. Titta litt på det i går og bakstykket har dårlig kontakt. Det gnistrer når jeg vrir om. Bytta og vips alt er bra igjen. Jeg hadde en komplett ny tenningslås så jeg bytta hele da den gamle også var lei og vri om noen ganger. Det bakstykke er sykdom på 2er og 3er Golf. har hatt det samme problemet på 2ern og 0 Del dette innlegget Lenke til innlegg Del på andre sider Flere delingsalternativer...
#20 Skrevet September 23, 2009 (endret) Pokker altså, kanskje jeg må ta å få byttet det bakstykket da.. Håndbrekklampa mi lyser så og si konstant også.. Men lukter ikke svidd her da.. Har målt litt og det virker som at alt er som det skal, men da er en mulighet løst hvis den blir byttet isåfall... EDIT: Var innom hos Grenland Auto nå nettopp for å få en pris på bytting av bakstykket. Dette var byttet sammen med tenningslåsen etter siste inbruddet så denne er jo bare noen uker gammel. 0 Del dette innlegget Lenke til innlegg Del på andre sider Flere delingsalternativer...
#21 Skrevet September 23, 2009 alt av jordingspunkter etc er bra? ikke brudd på noen kabler etc? 0 Del dette innlegget Lenke til innlegg Del på andre sider Flere delingsalternativer...
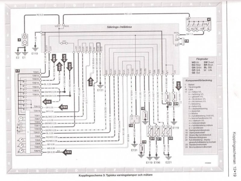
#22 Skrevet September 23, 2009 alt av jordingspunkter etc er bra? ikke brudd på noen kabler etc? Alle jeg har finni ser bra ut. En ting som falt meg inn her i sta var at den ramma merket med "17" må være instrumenthuset(Se koblingsskjema over for referanser). Lampa merket "h"(displaybelysning) virker fint. Altså må jording fra T28/3 være bra. Derimot fungerer ingenting i "i". I er jordet etter "h" og da kan feilen ligge i instrumenthuset i koblingen der. Mulighet nr to er at T28/5 har for dårlig jording(den er jo også koblet til "i"). Ledningen fra T28/5 går til U2/13 som er lasket med G/15. G/15 går derimot til jordingspunkt E131. Det jeg ikke vet er: - Hvor er jordingspunkt E131? - Hvor er G/15 i sikringsboksen? - Hvor er U2/13 i sikringsboksen? Føler jeg bør få gått over disse punktene før jeg kontakter Grenland Auto igjen ang instrumenthuset. Derimot hadde det vært greit å hatt en kjapp skjekk på om instrumenthuset fungerer i en annen bil(villig til å ofre litt tid anders? forutsatt at de er like selvfølgelig.) for å eliminere den feilen. 0 Del dette innlegget Lenke til innlegg Del på andre sider Flere delingsalternativer...
#23 Skrevet September 24, 2009 Fant endelig ut at det var mulig og hekte ned sikringsboksen/releboksen!! Bak der hang lendingen fra T28/11 til U2/11 løs.. Problemet er at det var ingen muligheter for å koble til denne noe sted?! Ser for meg at det er matinga til styreenhet "i" og derfor disse ikke virker.. Kan noen si meg hvor U2/11 er? Gjerne med bilder!! 0 Del dette innlegget Lenke til innlegg Del på andre sider Flere delingsalternativer...
#24 Skrevet September 24, 2009 Utifra koblingsskjemaet her bør man finne det ved å først finne sikring F21. For U2/11 er vel en tilkobling i sikringsboksen ser det ut som. Napp ut denne sikringa og mål hvilken side det er strøm på. Motsatt side vil da etter all sansynlighet være den som skal gå ut som U2/11, og som skal til T28/11. Høres det logisk ut? 0 Del dette innlegget Lenke til innlegg Del på andre sider Flere delingsalternativer...
#25 Skrevet September 25, 2009 Utifra koblingsskjemaet her bør man finne det ved å først finne sikring F21. For U2/11 er vel en tilkobling i sikringsboksen ser det ut som.Napp ut denne sikringa og mål hvilken side det er strøm på. Motsatt side vil da etter all sansynlighet være den som skal gå ut som U2/11, og som skal til T28/11. Høres det logisk ut? Ja det hørtes logisk ut. Og jeg har allerede gjort det. Problemet er at det ikke er noe sted bak på sikringsboksen/releboksen som pluggen på ledningen passer(jeg får den hvertfall ikke til å passe). 0 Del dette innlegget Lenke til innlegg Del på andre sider Flere delingsalternativer...