Koblingsskjema tenningslås s4

Anbefalte innlegg

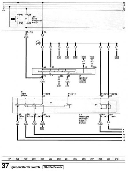
Driver å skal montere turbo timer på en s4, og skulle gjerne visst hvilken farge det er på ACC ledninga som går til tenningslåsen. Noen som vet dette?

Del dette innlegget


Lenke til innlegg
Del på andre sider

Her har du vel noe som kan hjelpe deg...

Tenningslås.JPG

Del dette innlegget


Lenke til innlegg
Del på andre sider

Akkurat det jeg trengte! Ut og koble! : ja :

Del dette innlegget


Lenke til innlegg
Del på andre sider

Her har du vel noe som kan hjelpe deg...

 

Har skjema over motorstyring til S4 2.2T kanskje også??

Del dette innlegget


Lenke til innlegg
Del på andre sider



VACN 2018- Powered by Invision Community

Bli medlem
×

Viktig informasjon

Vi har plassert informasjonskapsler/cookies på din enhet for å kunne vise siden slik vi har utviklet den.
Godtar du ikke dette, må du avslutte bruken og forlate vårt nettsted, ellers vil VACN anta du aksepterer dette.