#1 Skrevet Mars 4, 2011 Er det noen som har koplingskjema for kjørelys på en A4 97 mod. Eller kan forklare dette på en grei måte? 0 Del dette innlegget Lenke til innlegg Del på andre sider Flere delingsalternativer...
#2 Skrevet Mars 4, 2011 Er det noen som har koplingskjema for kjørelys på en A4 97 mod. Eller kan forklare dette på en grei måte? Dette kunne jeg også tenkt meg.. 0 Del dette innlegget Lenke til innlegg Del på andre sider Flere delingsalternativer...
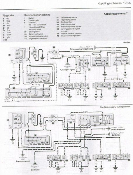
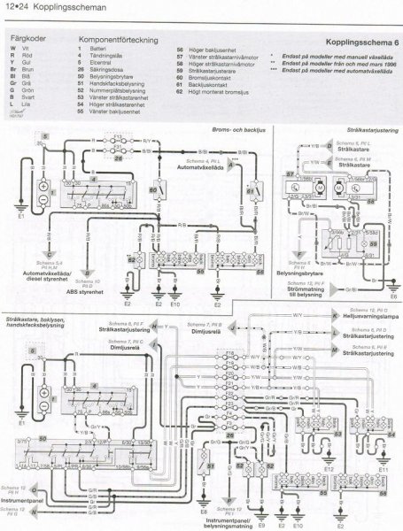
#3 Skrevet Mars 4, 2011 Får gjøre et forsøk.. Max bildestørrelse er 1024x1024 her så vet ikke hvor leselig det blir.... 0 Del dette innlegget Lenke til innlegg Del på andre sider Flere delingsalternativer...
#4 Skrevet Mars 4, 2011 Her er en PDF fil over parklysene iallefall http://www.directwholesale.net/diagrams/extrainfo/diagrams/1150_A4_DUAL%20PARKING%20LIGHT%20DIAGRAM.pdf 0 Del dette innlegget Lenke til innlegg Del på andre sider Flere delingsalternativer...
#5 Skrevet Mars 5, 2011 Tusen takk Dag Sverre og Tord for hjelpen.......Nå blir det ikke flere bøter 0 Del dette innlegget Lenke til innlegg Del på andre sider Flere delingsalternativer...
#6 Skrevet Mars 5, 2011 Fikk du koblet det? og hvordan gjorde du? 0 Del dette innlegget Lenke til innlegg Del på andre sider Flere delingsalternativer...
#7 Skrevet Mars 6, 2011 Har ikke kommet så langt ennå at jeg har koblet noe ennå.... 0 Del dette innlegget Lenke til innlegg Del på andre sider Flere delingsalternativer...
#8 Skrevet Mars 6, 2011 Denne tråden kan kanskje hjelpe litt. http://www.audiworld.com/tech/elec123.shtml 0 Del dette innlegget Lenke til innlegg Del på andre sider Flere delingsalternativer...