#1 Skrevet Mars 17, 2005 Hei Lurer på om noen med climatronic kan gjøre meg den tjenesten å lese ut noen verdier fra climatronicen sin? Jeg mistenker at det er feil på en temperaturføler hos meg, og da hadde det vært fint å fått sammenlignet med en annen. For å komme inn i ODB-menyen (Climatronic): 1. Press Fan Down, Temperature Colder, ECON at the same time. Disse verdiene lurer jeg på (alle er oppgitt i grader celsius): Kanal 1 Kanal 4 Kanal 5 Kanal 6 Kanal 7 Kanal 8 Kanal 23 Kanal 24 Blir veldig takknemmelig om gidder å ta seg bryet. EDIT: Jeg er mest interessert i verdien på Kanal 8 0 Del dette innlegget Lenke til innlegg Del på andre sider Flere delingsalternativer...
#2 Skrevet Mars 17, 2005 http://www.a4-freunde.de/faq/faq_klimacodes.shtml 0 Del dette innlegget Lenke til innlegg Del på andre sider Flere delingsalternativer...
#3 Skrevet Mars 17, 2005 http://www.a4-freunde.de/faq/faq_klimacodes.shtml Men det gir meg ikke svar på spørsmålet mitt? Hvis kanal 8 skal være displaycheck, så er det vel ingen grunn til at det skal komme opp en verdi oppgitt i grader celsius der? Kanal 8 gir meg en verdi på -53 grader celsius, og det jeg lurte var om noen kunne lese ut på sin bil og si meg hvilken verdi de får der. Grunnen til at jeg spør er fordi jeg mistenker at en temp.føler er gåen siden ac'en min gir max varme uansett. Og dersom en føler tror det er -53 grader celsius så er det jo noe galt. 0 Del dette innlegget Lenke til innlegg Del på andre sider Flere delingsalternativer...
#4 Skrevet Mars 17, 2005 Men det gir meg ikke svar på spørsmålet mitt? Sorry, fikk det ikke til å stemme med displaycheck, men jeg antok at det var til A4 du var ute etter ettersom det er det som er bildet i avataren din. Det er kanskje Golf IV sin Climatronic du snakker om? Da må du ha en annen oversikt, ser denne mer riktig ut? http://forum.vwaudi-club.no/showthread.php?t=18986&highlight=climatronic 0 Del dette innlegget Lenke til innlegg Del på andre sider Flere delingsalternativer...
#5 Skrevet Mars 17, 2005 Jepp, takk. Da er vel trolig Outlet temp Center sensor (-G191-) Sensor gåen da. Siden den viser -53 grader celsius. Det er den sensoren som sitter i selve climatronic-enheten det, bak de rillene? Så jeg må nok få bytta den da. Men om noen gidder å lese ut av sin bil så får jeg ihvertfall bekreftet 100% sikkert at det er feil på den. 0 Del dette innlegget Lenke til innlegg Del på andre sider Flere delingsalternativer...
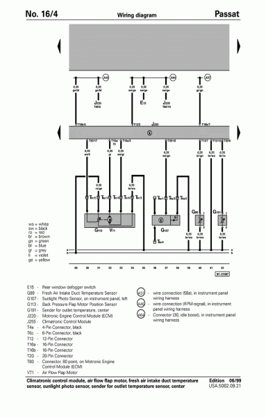
#6 Skrevet Mars 17, 2005 Er ikke G191 den som måler tempen til dashboard luftdysene da? Den som er i Climatronic'en er vel G56 (i hvertfall på Passat). 0 Del dette innlegget Lenke til innlegg Del på andre sider Flere delingsalternativer...
#7 Skrevet Mars 17, 2005 Denne viser G191, virker som den er ekstern dvs utenfor climatronicen (J255). 0 Del dette innlegget Lenke til innlegg Del på andre sider Flere delingsalternativer...
#8 Skrevet Mars 17, 2005 Takk igjen. Stemmer det du sier, bare jeg som kikka litt raskt over oversikten. Hvis jeg er heldig så er den enklere å bytte enn G56. Men sitter den inni selve luftdysene da? Eller er den gjemt en annen lur plass? 0 Del dette innlegget Lenke til innlegg Del på andre sider Flere delingsalternativer...
#9 Skrevet Mars 17, 2005 Men sitter den inni selve luftdysene da? Eller er den gjemt en annen lur plass? Den burde være greiere å bytte ja, er ikke sikkert en kan få byttet den i climatronicen i det hele tatt. Uten at jeg vet det sikkert så tror jeg at sensoren sitter ganske nærme der spjellene er dvs ved forgreningen til de forskjellige kanalene ut av varmeregisteret. 0 Del dette innlegget Lenke til innlegg Del på andre sider Flere delingsalternativer...
#10 Skrevet April 14, 2005 Jaja, jeg blir aldri klok på Møller altså. Jeg prøver å få tak i delenummeret til denne føleren, G191, men neida, det er ikke enkelt. Jeg har snakka med Møller Bergen og Møller Kristiansand, får forskjellig svar fra alle, og til og med to forskjellige svar fra Møller Kristiansand fra forskjellige personer. Noen sier at den ikke kan byttes, noen sier at det er bare å bytte den. Men et delenummer det har de fremdeles ikke klart å gi meg. Jeg snakka med en som virka som han visste litt, men har var seff ikke på jobb da jeg hadde tid til å komme innom. Elsker påståelige mekanikere, spesielt når jeg er 99% sikker på at det de forteller meg er bullshit 0 Del dette innlegget Lenke til innlegg Del på andre sider Flere delingsalternativer...