#1 Skrevet Desember 12, 2014 Heisann, jeg har ikke signal til RPM i dashbordet på S2`n Det er montert et sprut på bilen og han som hadde bilen før meg har klippet endel ledninger i maskinrommet, jeg leser av rpm i sprutet. Er det noen som har et koplingskjema over dette og evt vet fargekoden på ledninger og evt fargen på pluggen som hører til speed sensoren å veiva. jeg tror speedsensoren er brukt direkte til sprutet hvordan kan jeg da evt kople dette mot instrumentet i dashen? Mvh Jonny 0 Del dette innlegget Lenke til innlegg Del på andre sider Flere delingsalternativer...
#2 Skrevet Desember 12, 2014 De fleste sprut har vel en egen utgang til turteller som du kan bruke. Se i manualen til sprutet. 0 Del dette innlegget Lenke til innlegg Del på andre sider Flere delingsalternativer...
#3 Skrevet Desember 12, 2014 Det har jeg ikke tenkt på.. hvilke ledninger skal det koples inn på da evt? (På bilens ledningsnett). Må se i manualen i morgen 0 Del dette innlegget Lenke til innlegg Del på andre sider Flere delingsalternativer...
#4 Skrevet Desember 12, 2014 Det har jeg ikke tenkt på.. hvilke ledninger skal det koples inn på da evt? (På bilens ledningsnett).Må se i manualen i morgen Mener å huske fra helt bakerst i hodet at det var en lilla ledning som var rpm signal inn på dashbordet, men ta det med en klype salt 0 Del dette innlegget Lenke til innlegg Del på andre sider Flere delingsalternativer...
#5 Skrevet Desember 13, 2014 som det står i manualen på mitt sprut (vipec v88) så støtter dette kun et low level tacometer. pulse på 0-12v blir generert ved hver rotasjon. Er da utgangen kompitabel med tacometeret? An auxiliary output configured as 'Tacho' produces a 0-12V pulse to drive a low-level tachometer. There will be one output pulse for each time a cylinder reaches TDC. Connect an Auxiliary Output directly to a low-level tachometer. VX ECUs will NOT drive a high-level tachometer. High-level tachometers must be triggered by a coil’s negative terminal. Using a high-level tachometer on a multi-coil engine presents some problems, as each coil is not firing as often as a distributor engine’s coil would. In this case the preferred solution is to modify the high-level tachometer to accept a low-level signal. 0 Del dette innlegget Lenke til innlegg Del på andre sider Flere delingsalternativer...
#6 Skrevet Desember 13, 2014 Jeg har også femmer med sprut (MS) og hadde død turteller (100 C4). Loddet inn en transistor og en pull-up-motstand på protofeltet i sprutet, signalet fra denne kjører jeg inn til signalledning til original ECU (den som kom fra hallgiver). Resultat er at turteller fungerer som den skal, og original ECU brukes kun til turteller. 0 Del dette innlegget Lenke til innlegg Del på andre sider Flere delingsalternativer...
#7 Skrevet Desember 13, 2014 Det hørtes komplisert ut for en simpel maskinist tror ikke jeg skal begynne å lodde i hjernen... Støttet ikke sprutet tacoen eller manglet du bare utgang?? Skulle gjerne hatt et koplingsskjema over dash og maskinrom. Noen som vet hva slags signal tacoen trenger? 0 Del dette innlegget Lenke til innlegg Del på andre sider Flere delingsalternativer...
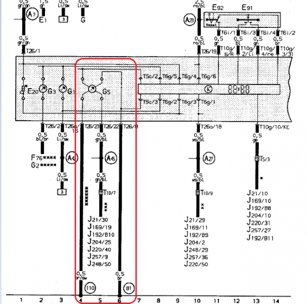
#8 Skrevet Desember 14, 2014 (endret) Sprutet har masse valgmuligheter og utganger, men tachoutgang støtter kun 4, 6 og 8 sylindre, ikke 5. Var derfor jeg med to enkle komponenter fikk sprutet til å generere riktig pulsfrekvens for så å sende disse til original ECU og turteller fungerer korrekt. LINK --> Skjema for instrumentpanel S2 med ABY Skjema under (og fargekoding) er for S2 ABY. Og et for 3B 0 Del dette innlegget Lenke til innlegg Del på andre sider Flere delingsalternativer...
#9 Skrevet Desember 14, 2014 Konge. da er det bare jobben som gjenstår. Den type eletrisk har jeg ikke kompetanse til Finner du alle disse tegningene innpå forumet s2 forumet en plass? har du en direkte link til det? Prøvde å komme meg inn på wiki greiene på vacn forumet, men har inntrykk av at dette ikke er oppe å går? - kom vertfall ikke inn. Har gjerne noen andre elektriske ting jeg må fikse opp i etter hvert og hadde vert greit å kunne sortere etter fargekoder på hva ledningene er til 0 Del dette innlegget Lenke til innlegg Del på andre sider Flere delingsalternativer...
#10 Skrevet Desember 15, 2014 Jeg har tegning på en del gammelt fra Audi som jeg klippet ut fra. Ellers er det en god del tegninger på s2central.net, som i link over 0 Del dette innlegget Lenke til innlegg Del på andre sider Flere delingsalternativer...
#11 Skrevet Desember 15, 2014 An auxiliary output configured as 'Tacho' produces a 0-12V pulse to drive a low-level tachometer. There will be one output pulse for each time a cylinder reaches TDC. Connect an Auxiliary Output directly to a low-level tachometer. VX ECUs will NOT drive a high-level tachometer. High-level tachometers must be triggered by a coil’s negative terminal. Using a high-level tachometer on a multi-coil engine presents some problems, as each coil is not firing as often as a distributor engine’s coil would. In this case the preferred solution is to modify the high-level tachometer to accept a low-level signal. Om jeg forstår det korrekt det som står i manualen her så kan jeg da kople AUX signalet (12v pulse) på sprutet direkte til ledningene inn på Tacometeret? Iogmed jeg har en magnetisk giver som gir pulssignal! og da ville den orginale hjernen også gitt ut 12v signaler til tacometeret. For hadde singalet blitt tatt ut fra en coil ville jeg hatt et høyfrekvent signal inn direkte til tacometeret!?? Jeg fant linken Hermann takker å bukker. 0 Del dette innlegget Lenke til innlegg Del på andre sider Flere delingsalternativer...
#12 Skrevet Desember 15, 2014 Hvor ofte selve turtelleren får pulser på en 3B/ABY vet jeg ikke, men antar det er likt enten det er en eller fem coiler siden signalet går via ECU. På min AAR får ECU en puls for hvert tenningspunkt (fra hallgiver), på din 3B/ABY får ECU et signal for hver omdr på motor. Vil tro du kan bruke low-level tachometer, er hvertfall verdt et forsøk. Om ikke kan du gjøre som meg, la signalet gå via ECU. Her er en tråd i samme gate http://www.s2forum.com/forum/showthread.php?t=24073 0 Del dette innlegget Lenke til innlegg Del på andre sider Flere delingsalternativer...
#13 Skrevet Desember 16, 2014 Det er ikke antall pulser jeg mener, men selve signalet blir omformet til et 12v puls signal i sprutet/evt orginal hjerne. (pulsene blir lik antar jeg). Hadde signalet blitt tatt fra coil som jeg kunne lese fra manualen at enkelte biler gjør, skulle jeg da orginalt hatt et høy frekvent tacometer. så jeg tror det er et lav frekvent (low level) tacometer i bilen orginalt. og tror da det går. men det vil jo vise seg når eg kople det til Hjem fra offshore i morgen så da får vi teste teorien. Fin den siste tråden du la til masse god info der som kan gi meg en pekepin på videre forskning. 0 Del dette innlegget Lenke til innlegg Del på andre sider Flere delingsalternativer...