Ledninger inn på kjølevifte Audi 80q

Anbefalte innlegg

Skal montere ny uorginal kjølevifte på en 80q, trenger derfor å vifte hva de tre ledningene inn på vifta går til, har funnet dette skjema:

 

coolantfan_80q.jpg

 

Har jeg lest det riktig om:

1. Pluss

2. Styrestrøm

3. Minus

 

:confused:

Del dette innlegget


Lenke til innlegg
Del på andre sider

Hvis du ser i firkanten du har utringet så står det 85. Nederst under linjen så står det 57. Du er nå i strømbane 57, og må finne bane 85 for å se hvor ledningen fortsetter i skjemaet. I bane 85 så vil det da stå 57 i firkanten.

 

Det kan være at ledningen går til sensoren for etterkjøling.

Del dette innlegget


Lenke til innlegg
Del på andre sider

Hvis du ser i firkanten du har utringet så står det 85. Nederst under linjen så står det 57. Du er nå i strømbane 57, og må finne bane 85 for å se hvor ledningen fortsetter i skjemaet. I bane 85 så vil det da stå 57 i firkanten.

 

Det kan være at ledningen går til sensoren for etterkjøling.

 

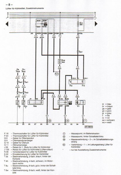
Denne?

 

08_luefter_zusatzinstrumente.jpg

Del dette innlegget


Lenke til innlegg
Del på andre sider

Om jeg har fortsått det riktig så slår 1 og 2 inn på forskjellige tidpunkt, på ene kretsen sitter det en motstand (på selve vifta) som gir vifta en annen hastighet.

Del dette innlegget


Lenke til innlegg
Del på andre sider

Er det 85 det står i firkanten på det første skjemaet? Det er litt utydelig, og det er jo ikke noen firkant med 57 i det andre skjemaet.

Del dette innlegget


Lenke til innlegg
Del på andre sider

Endte opp med å bruke de to tykkeste kablene, en for minus (brun, merket med 3) og en for pluss.

 

Vifta går som den skal og bilen overoppheter ikke på tomgang. : rock :

Del dette innlegget


Lenke til innlegg
Del på andre sider



VACN 2018- Powered by Invision Community

Bli medlem
×

Viktig informasjon

Vi har plassert informasjonskapsler/cookies på din enhet for å kunne vise siden slik vi har utviklet den.
Godtar du ikke dette, må du avslutte bruken og forlate vårt nettsted, ellers vil VACN anta du aksepterer dette.