Dynamo - lader ikke av og til ved oppstart - må opp turtall

Anbefalte innlegg

Hei

 

vogna har et problem med ladingen. Symptomene er at ved oppstart så vil den av og til ikke ladde, og den må over 2000 - 3000 omin før ladingen starter. Hyppigere ved kaldt vær. Trodde kanskje det var dårlige børster, men etter bytte av regulator så er feilen fortsatt til stede. 

 

Noen som har tips til feilsøking? Gjelder en allroad-01 med TDi 

Del dette innlegget


Lenke til innlegg
Del på andre sider

Har sjekket nærmere, og i utgangspunktet så ser det ut til at dynamo og hovedkabling er i orden.

 

Spenning er batteri: 12,34 V

Spenning batteri med motor i gang: 14,40 V

Spenning batteri med motor i gang og "alt" på: 14,18 V

Spenning på dynamo mot chassis dynamo: 14,53 V

Spenning på dynamo mot minus pol batteri: 14,47 V

Spenningsfall pluss siden fra dynamo til batteripol: 0,0005 V

Spenningsfall minus siden fra dynamo til batteripol: 0,001 V

AC spenning på dynamo med økende turtall: 0,09 - 0,2 V

Verdi på diode på dynamo: 554, ingen utslag motsatt vei

 

Del dette innlegget


Lenke til innlegg
Del på andre sider

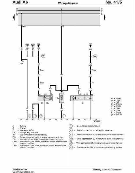
Så er det de to kablene som går ut av dynamo i tillegg to hovedkabel. Det er en plugg med to blå ledninger som går ut av regulator. Den ene finner jeg igjen i kassen med ECU, og her er det forbindelse mellom dynamo og denne pluggen. Den andre skal ikke eksistere i følge koblingsskjema (nederste bilde) på ELSA for Allroad, men jeg finner den på et annet skjema for A6. Denne ender ut i et punkt "38", som jeg ikke finner ut av hva det er for noe. Noen som vet?

 

IMG_2540.PNG

IMG_2537.jpg

battery.jpg

Del dette innlegget


Lenke til innlegg
Del på andre sider



VACN 2018- Powered by Invision Community

Bli medlem
×

Viktig informasjon

Vi har plassert informasjonskapsler/cookies på din enhet for å kunne vise siden slik vi har utviklet den.
Godtar du ikke dette, må du avslutte bruken og forlate vårt nettsted, ellers vil VACN anta du aksepterer dette.