Bakruteviskeren går ikke (A4 B5)

Anbefalte innlegg

Med en ny bil til en god pris, følger det ofte med en del småting å ta tak i :)

Nå har jeg fått bort airbaglampa, trekt om ledningsnett til tåkelys, tettet spylertank og litt til :)

 

Det neste da er å ta for seg bakruteviskeren..Den går ikke..

Spylefunksjonen funker selvsagt som den skal..

 

Var bak og målte litt i dag, og finner at motoren har en plugg med 4 ledninger på.

En av dem har konstant 12V når man skrur på tenniga og en er selvsagt -.

 

De to siste er av et mindre kvadrat, og det er de to jeg lurer på hva er til og hva jeg skal måle..

Likedan spekulerer jeg på motoren..De fire pinnene som er å måle på der får jeg også heller lite fornuftig ut av..Noen som kan forklare meg funksjonen på bakruteviskeren her??Eller har skjema av el.anlegget for hånda?

Del dette innlegget


Lenke til innlegg
Del på andre sider

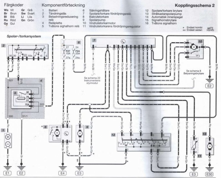
Her har du skjema.

Men problemet kan være at motoren er full av dritt siden den ikke går.

Er bare å plukke den fra hverandere og se

Viskermotor.jpg

Del dette innlegget


Lenke til innlegg
Del på andre sider



VACN 2018- Powered by Invision Community

Bli medlem
×

Viktig informasjon

Vi har plassert informasjonskapsler/cookies på din enhet for å kunne vise siden slik vi har utviklet den.
Godtar du ikke dette, må du avslutte bruken og forlate vårt nettsted, ellers vil VACN anta du aksepterer dette.