#1 Skrevet Juni 2, 2007 hei skal montere nye eksterne coiler på rs2 motor, i den sammenheng lurer jeg på om hvorfor det går to ledinger inn i coilen? er begge disse +(begge har samme farge)? og bare jording i selve toppen? takker og bukker for raske svar Sondre 0 Del dette innlegget Lenke til innlegg Del på andre sider Flere delingsalternativer...
#2 Skrevet Juni 2, 2007 Står det noko nr. på coilene der ledningane går inn? Eks. 15 og 1 Isåfall skal klemme 15 (+12V med tenning på inn på nr. 15 på coilen, Primær spenning) Og nr. 1 på coil inn til styreenheten som er transistor styrt. 0 Del dette innlegget Lenke til innlegg Del på andre sider Flere delingsalternativer...
#3 Skrevet Juni 2, 2007 jeg endrer litt på spørsmålet.. er det sort eller brun som er +? 0 Del dette innlegget Lenke til innlegg Del på andre sider Flere delingsalternativer...
#4 Skrevet Juni 3, 2007 noen må jo vite det da... 0 Del dette innlegget Lenke til innlegg Del på andre sider Flere delingsalternativer...
#5 Skrevet Juni 3, 2007 pleier ikke sort å være minus da... 0 Del dette innlegget Lenke til innlegg Del på andre sider Flere delingsalternativer...
#6 Skrevet Juni 3, 2007 Brun er vel i de fleste tilfeller minus... Hvis du ser inne i bilen ved sikringsboksen, er det vel minus terminaler som er skrudd rett i karroseriet, og mener de lednigene er brune... 0 Del dette innlegget Lenke til innlegg Del på andre sider Flere delingsalternativer...
#7 Skrevet Juni 3, 2007 vi sjekka med voltmeter i dag og fikk at de brune var +? men det stemmer at det også er noen brune som går i karroseriet... må hører på krb i mårra... 0 Del dette innlegget Lenke til innlegg Del på andre sider Flere delingsalternativer...
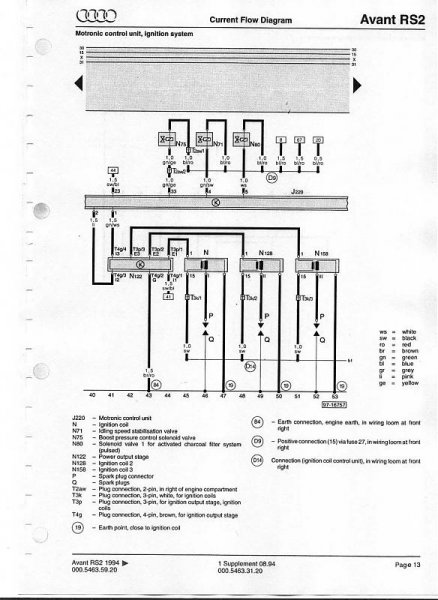
#8 Skrevet Juni 3, 2007 Kansje dette hjelper? 0 Del dette innlegget Lenke til innlegg Del på andre sider Flere delingsalternativer...